Marine application - Connecting 2 x 120amp alternators to 4 battery bank

Hi All,

Been told this is very difficult to do.

Im trying to connect 2 x 120amp 24v alternators to charge 4 seperate 24v AGM battery banks in my boat. Starter - House - Bow thruster and stern thruster. Also want AC charging to these banks as well.

Currently my boat has two battery banks connected by a VSR which has caused issues.

Bank 1 = Start bank and bow thrusters

Bank 2 = House battery and stern thrusters

I would have thought this was done many time, so any help, hints or tips would be great.

My 2 €ct. I would have 3 banks - Domestic, Start and Thruster batteries.

I have 2 24v alternators - 95 and 105A. Both are connected to the Domestic bank with increased 35mm2 cables. The Start battery really gets little use, so is connected to the domestic bank by a Smartbank/Smartgauge and large Albright relay. Worked very well for 20 years and with 2 different battery chemistries.

But I don’t have thruster batteries - 3 phase bow thruster.

Then the same or the VSR to connect the Thruster bank. The same set up should world just as well with AC or solar charging the Domestic battery.

Hi Colin,

Thank you for the reply but was really hopping to keep all banks seperate.

My thrusters are 24V and very thirsty.

Any other help or design would be much appreciated :slight_smile:

I don’t think it is a good idea to risk the start battery with a thruster battery.

Isn’t the rudder(s) the stern thruster anyway??

Absolutely a bad idea, that’s the way it’s setup now.

Using the thruster with the house battery pulls the starter battery down and then alarms engines and all other issues.

Hence my mission to keep all seperate.

Its a 60ft boat - has rudders but also stern thrusters as well.

Hey Bruce

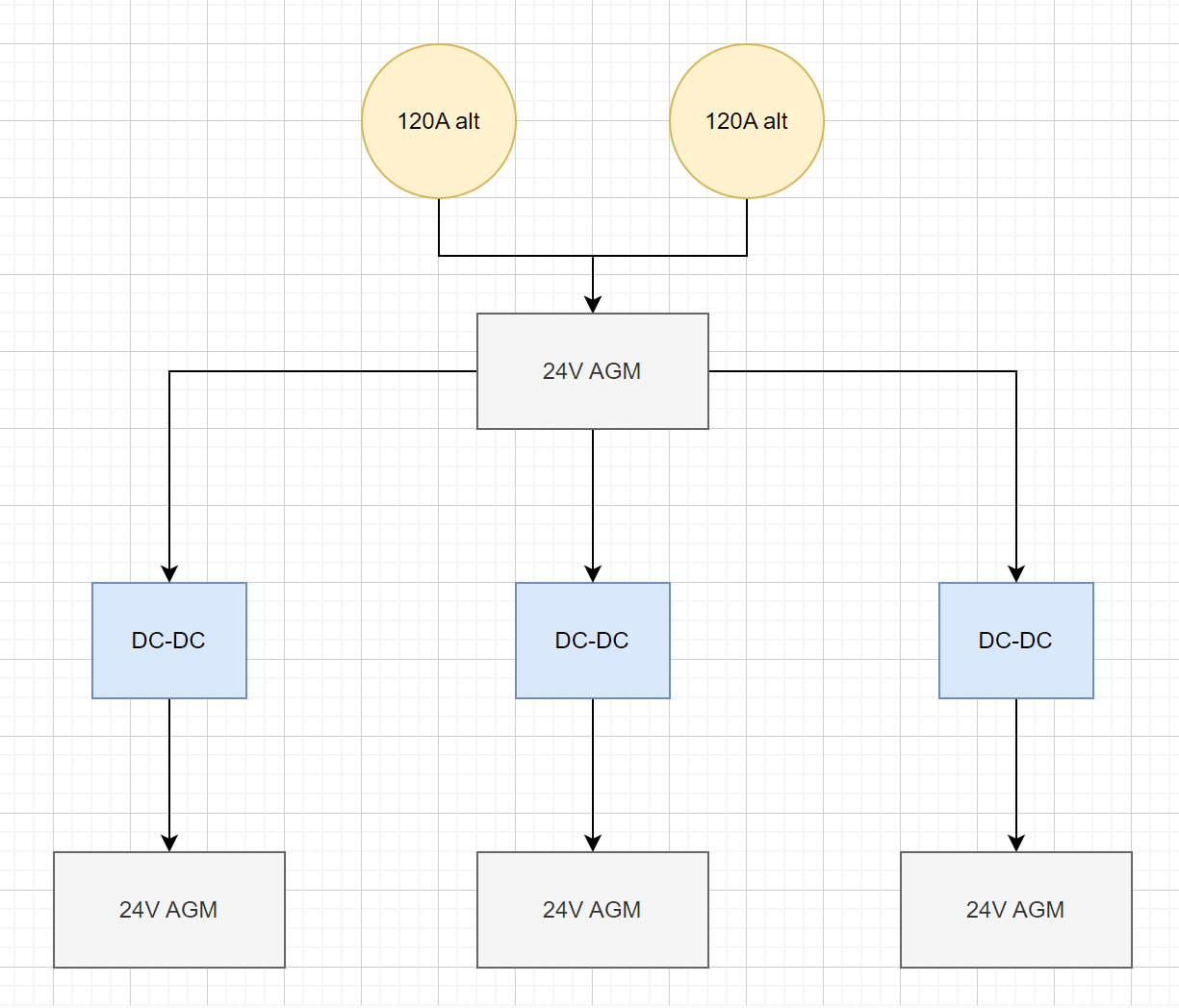
One option could be to just put isolated DC-DC chargers from the two respective alternators to the 4 respective batteries? This way they are elctrically seperate but all still charging, there is also the Orion 1400 that does 50A, but is not isolated

Something like this, then you can still add seperate AC chargers to each battery?

@JakesNell That is wrong, the Orion chargers are battery to battery chargers, the alternator outputs need to go yo a battery to allow proper dynamics for the voltage regulators, the batteries buffer the voltage. Otherwise you can end up with voltage cycling as the voltage control in the alternator regulator fights with the voltage control in the Orion input. People who have tried this report problems.

@BruceBaby Jacques is going along the right path here, just not properly implemented. Assuming all the negatives on the 4 banks are commoned up then I suggest you charge the domestic bank from one alternator and charge the starter battery from the second alternator. Then install a pair of Orion XS 1400 chargers from the starter battery to the thruster batteries. The Orions can be set up so they do not draw the starter below say 13.0V to maintain charge on the starter. The high current demand from the thrusters can never draw from the starter battery.

Aah yes, I missed that, you need the “starter” battery as a buffer or pool to keep the voltage into the DC-DC stable, my bad

Hi Jacques,

Ohh now I’m getting excited this sounds more like what I wanted to do. I was really hoping for some redundancy just in case an alternator fails, any chance both alternators can be connected together? Maybe can you quickly draw a little sketch?

also @ JakesNel - Thank you as well for your help

Hey Bruce

Something like this could work, but then the starter battery bank would need to be rated to accept 240A of charging and 150A of discharge potentially. @pwfarnell does this seem more feasible?

It is certainly feasible to power one bank from both alternators, as with @CRuMbS install above, connect them to the house bank as that should be the largest bank and then charge the other 3 banks from this. You would find that due to minor differences in voltage measurement and voltage drop that one of the alternators might take the lead and the other idles more. However, with external regulators like the Wakespeed WS500 and some Balmar version, these can be interconnected to make the alternators share load.

Thank you all - My plan for each bank is as below

Start Bank 24V 270AH 900CCA each

House Bank 24V 330AH

Bow thruster 24V 270AH 1300CCA each

Stern thruster 24V 270AH 1300CCA each

Oh and to add they are not smart alternators as well.

The start battery is probably the least utilised battery, it really doesn’t need an alternator connection. The domestic, mine is lead acid 980Ah 24v, is probably the most used/drawn down, so that is why my 2 Leece Neville 8HLA alternators, solar and AC charge that.

At engine start, I monitor the initial charge current and it is generally 140 - 160A at a brisk idle - 800 rpm - as I set off, so I know both alternators are charging. I changed the alternator pulleys so at max engine revs 2300 rpm, the alternators are maxing out at 8000rpm.

And some really beefy DC cables to connect the alternators - 40-50mm2 on each. I’m using train control gear as busbars - 25mm W x 6mm D lengths of copper bar.

Thank you again everyone, really appreciate everyone’s input here. I have just jumped onto hour sketch @JakesNell and added the AC side of the equation as well. Does the sketch look ok to all?

The thrusters do consume a heap of power when being used, so I have a little concern with the DC - DC keeping up at only 50amps. I do normally have AC power from the genset running as well while docking the boat.

Also is it possible to somehow measure battery levels in all banks as a percentage %?

What size Skylla-i do you also reccomend?

Yup, that looks good.

You could put 4 BMVs in with shunts on all banks, then you’d get good data on each bank.

It sounds if you have a really tight berth/dock to get into and I guess 60 wayward tons could be quite damaging.

Hey Bruce, yes I believe that should work just fine, the Skylla-I comes in a 80A and a 100A so not much of a difference, if you want the tiny boost of speed then you can do the 100A version to charge up faster. As @CRuMbS mentioned you can do seperate BMVs for each bank to get bank specific SOC, amps and voltage.

What is the specific draw on your thrusters?

But the DC to DC chargers are not meant to cover the thruster, the battery supplies the thruster and doing so discharges and the DC to DC then recharges it.

Great thank you :slight_smile:

The estimated current draw of the thrusters is 270A (Fused at 325A). Its a 6.5kw motor